elecena.pl

Standalone 1-cell, 250-mA linear battery charger with 4.284-V charge voltage and prog. pre-charge

Texas Instruments

Standalone 1-cell, 250-mA linear battery charger with 4.284-V charge voltage and prog. pre-charge RSS Sample
  • Darmowa próbka
MPN:
BQ25100B
Producent:
TEXAS INSTRUMENTS
Dodany do bazy:
Ostatnio widziany:

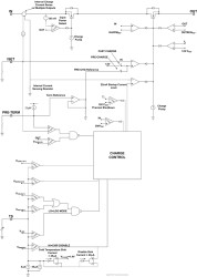
The bq25100B device is a highly integrated Li-Ion and Li-Pol linear charger targeted at space-limited portable applications. The high input voltage range with input overvoltage protection supports low-cost unregulated adapters.

The bq25100B has a single power output that charges the battery. A system load can be placed in parallel with the battery as long as the average system load does not keep the battery from charging fully during the 10 hour safety timer.

The battery is charged in three phases: conditioning, constant current and constant voltage. In all charge phases, an internal control loop monitors the IC junction temperature and reduces the charge current if an internal temperature threshold is exceeded.

The charger power stage and charge current sense functions are fully integrated. The charger function has high accuracy current and voltage regulation loops and charge termination. The pre-charge current and termination current threshold are programmed via an external resistor on the bq25100B. The fast charge current value is also programmable via an external resistor.

References to other devices in the bq25100B family are included in this document. For more information on those devices, please see their respective datasheets. This includes references to the CHG pin and the JEITA temperature functionality.

Elecena nie prowadzi sprzedaży elementów elektronicznych, ani w niej nie pośredniczy.

Produkt pochodzi z oferty sklepu