elecena.pl

1-cell 2-A Li-ion linear battery charger,Power Path, Output regulated to 6V

Texas Instruments

1-cell 2-A Li-ion linear battery charger,Power Path, Output regulated to 6V RSS Sample
  • Darmowa próbka
MPN:
BQ24071
Producent:
TEXAS INSTRUMENTS
Dodany do bazy:
Ostatnio widziany:

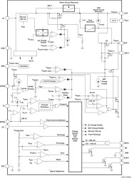
The bq24070 and bq24071 are highly integrated Li-ion linear charger and system power-path management devices targeted at space-limited portable applications. The bq2407x devices offer DC supply (AC adapter) power-path management with autonomous power-source selection, power FETs and current sensors, high-accuracy current and voltage regulation, charge status, and charge termination, in a single monolithic device.

The bq2407x devices power the system while independently charging the battery. This feature reduces the charge and discharge cycles on the battery, allows for proper charge termination, and allows the system to run with an absent or defective battery pack. This feature also allows for the system to instantaneously turn on from an external power source in the case of a deeply discharged battery pack. The IC design is focused on supplying continuous power to the system when available from the AC adapter or battery sources.

Elecena nie prowadzi sprzedaży elementów elektronicznych, ani w niej nie pośredniczy.

Produkt pochodzi z oferty sklepu