LED TV backlight controller
Texas Instruments
RSS
Sample
- Darmowa próbka
- MPN:
- UCC25710
- Producent:
- TEXAS INSTRUMENTS
- Dodany do bazy:
- Ostatnio widziany:
Sugerowane produkty dla ledsw
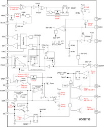
The UCC25710 device is an LLC half-bridge controller for accurate control of multi-string LED backlight applications. It is optimized for multi-transformer, multi-string LED architectures. Superior LED current matching in multiple strings can be achieved with this controller and architecture. Compared to existing LED backlight solutions, the multi-transformer architecture provides the highest overall efficiency from AC input to LED load.
The LLC controller function includes a Voltage Controlled Oscillator (VCO) with programmable FMIN and FMAX, half-bridge gate drivers with a fixed dead time of 500 ns and a GM current amplifier. The LLC power delivery is modulated by the controllers VCO frequency. The VCO has an accurate and programmable frequency range. At very low power levels the VCO frequency goes from FMAX to zero to maximize efficiency at low LED currents.
The LED current loop reference is set by a divider off the VREF 5-V output. The reference can be varied over a 0.5-V to 2.6-V range, allowing analog dimming to be combined with PWM dimming.
PWM dimming is used to control an external LED series switch and also to gate on and off the LLC power stage. The LEDSW output along with a simple drive circuit is used to switch on and off the LED string current. This output responds directly to the input signal at the dimming input, DIM. The LLC is also ramped on and off with the dimming PWM input. The on and off LLC dimming edges are ramped at programmable slew rates to control audible noise. The dimming function includes duty-cycle compensation to allow optimization of overall efficiency and dimming linearity over a maximum range.
The control voltage to the VCO is set by ICOMP (current amplifier output) during LED ON-times. During start-up the soft-start pin, SS, controls the VCO response until it exceeds ICOMP. During dimming the rise and fall rates of the VCO input are controlled by the voltage at the dimming slew rate, DSR, pin while the pedestal of VCO control level continues to be controlled by ICOMP. The current amplifier output is connected to ICOMP only during the commanded dimming LED ON-time. The LLC on-time is extended beyond the LED current ON-time at low dimming duty-cycles to maintain closed-loop control of the LED current.
Protection thresholds for LED string overvoltage and undervoltage conditions are set with external resistive dividers and accurate internal thresholds. Input current to the converter is monitored with both a restart and latchoff response depending on the overcurrent level. The controller also includes thermal shutdown protection.
The auto restart response to any fault includes a 10-ms reset period followed by a soft start. In the case of a severe input overcurrent, restart is disabled until the input supply is cycled through its UVLO threshold.
Elecena nie prowadzi sprzedaży elementów elektronicznych, ani w niej nie pośredniczy.
Produkt pochodzi z oferty sklepu Texas Instruments