C2000™ 32-bit MCU with 100 MHz, 128 KB flash, 16 HRPWM
Texas Instruments
RSS
Sample
Przejdź do sklepu »
- Darmowa próbka
- MPN:
- TMS320F28044
- Producent:
- TEXAS INSTRUMENTS
- Dodany do bazy:
- Ostatnio widziany:
Sugerowane produkty dla f28044
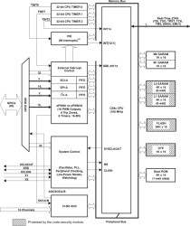
The TMS320F28044 device, member of the TMS320C28x DSP generation, is a highly integrated, high-performance solution for demanding control applications.
Throughout this document, TMS320F28044 is abbreviated as F28044.
Elecena nie prowadzi sprzedaży elementów elektronicznych, ani w niej nie pośredniczy.
Produkt pochodzi z oferty sklepu Texas Instruments