elecena.pl

Switch matrix gate driver for active cell balancing

Texas Instruments

Switch matrix gate driver for active cell balancing RSS Sample
  • Darmowa próbka
MPN:
EMB1428Q
Producent:
TEXAS INSTRUMENTS
Dodany do bazy:
Ostatnio widziany:

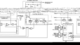
The EMB1428 Switch Matrix Gate Driver IC is designed to work in conjunction with EMB1499 DC/DC Controller IC to support TI’s switch matrix based active cell balancing scheme in a battery management system. The EMB1428 provides 12 floating MOSFET gate drivers necessary for balancing up to 7 battery cells connected in a series stack. Multiple EMB1428 ICs may be used together to balance a stack of more than seven battery cells.

The EMB1428 integrated circuit interfaces with the EMB1499 DC/DC controller to control and enable charging and discharging modes. The EMB1428 uses an SPI bus to accept commands from the main controller (CPU/MCU) on which battery cell should be charged or discharged and to report back any faults to the main controller (CPU/MCU).

Elecena nie prowadzi sprzedaży elementów elektronicznych, ani w niej nie pośredniczy.

Produkt pochodzi z oferty sklepu