elecena.pl

Single PCI Express, Hot-Plug Controller

Analog Devices

Single PCI Express, Hot-Plug Controller RSS Sample
  • Darmowa próbka
MPN:
MAX5954
Producent:
ANALOG DEVICES
Dodany do bazy:
Ostatnio widziany:
Zmiana ceny:
-100% (20.01.2025)
Poprzednia cena:
4.45

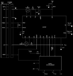
The MAX5954 hot-plug controller is designed for PCI Express® applications. The device provides hot-plug control for 12V, 3.3V, and 3.3V auxiliary supplies of a single PCI Express (PCI-E) slot. The MAX5954's logic inputs/outputs allow interfacing directly with the system hot-plug management controller or through an SMBus™ with an external I/O expander. Integrated debounced attention switch and present-detect signals are included to simplify system design.

The MAX5954 drives two external n-channel MOSFETs to control the 12V and 3.3V main outputs. The 3.3V auxiliary output is controlled through an internal 0.3Ω n-channel MOSFET. An internal charge pump provides gate drive for the 12V output while the gate drive of the 3.3V output is driven by the 12V input supply. The 3.3V auxiliary output is completely independent from the main outputs with its own charge pump.

At power-up, the MAX5954 keeps all of the external MOSFETs off until the supplies rise above their respective undervoltage lockout (UVLO) thresholds. The device keeps the internal MOSFET off only until the auxiliary input supply rises above its UVLO threshold. Upon a turn-on command, the MAX5954 enhances the external and internal MOSFETs slowly with a constant gate current to limit the power-supply inrush current. The MAX5954 actively limits the current of all outputs at all times and shuts down if an overcurrent condition persists for longer than a programmable overcurrent timeout. Thermal-protection circuitry also shuts down all outputs if the die temperature exceeds +150°C. After an overcurrent or overtemperature fault condition, the MAX5954L latches off while the MAX5954A automatically restarts after a restart time delay. The device is available in a 36-pin (6mm x 6mm) thin QFN package and operates over the -40°C to +85°C temperature range.

Applications

* Desktop/Mobile Server Platforms * Embedded Devices * Servers * Workstations

* PCI Express Compliant

* Hot Swaps 12V, 3.3V, and 3.3V Auxiliary for a Single PCI-E Slot

* Integrated Power MOSFET for Auxiliary Supply Rail

* Controls dI/dt and dV/dt

* Active Current Limiting Protects Against Overcurrent/Short-Circuit Conditions

* Programmable Current-Limit Timeout

* Active-Low PWRGD Signal Output with Programmable Power-On Reset (POR) (160ms Default)

* Latched active-low FAULT Signal Output after Overcurrent or Overtemperature Fault

* Attention Switch Input/Output with 4.4ms Debounce

* Present-Detect Input

* Forced-On Input Facilitates Testing

* Thermal Shutdown

* Allows Control through SMBus with an I/O Expander

Elecena nie prowadzi sprzedaży elementów elektronicznych, ani w niej nie pośredniczy.

Produkt pochodzi z oferty sklepu