elecena.pl

2 0.00 PLN 0.00 PLN
  1. 12V PWM Controller with Hot-Swap Sample
    Do sklepu »

    12V PWM Controller with Hot-Swap

    ... range. Refer to the MAX5951 data sheet for a ...
    • Darmowa próbka
    Sklep:
    Analog Devices
    Producent:
    ANALOG DEVICES
    MPN:
    MAX5950
    Dodany:
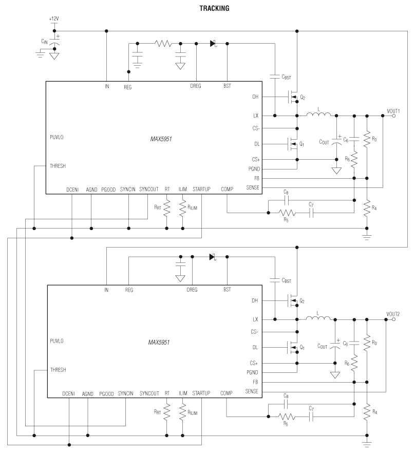
  2. 12V/5V Input Buck PWM Controller Sample
    Do sklepu »

    12V/5V Input Buck PWM Controller

    ... line regulation. The MAX5951 PWM section utilizes ...
    • Darmowa próbka
    Sklep:
    Analog Devices
    Producent:
    ANALOG DEVICES
    MPN:
    MAX5951
    Dodany: